PL8310是一款36V/1.5A降压型开关稳压器
一、产品详情
1、产品特征:
-
持续输出电流能力
-
4.5V至36V的宽范围工作输入电压,具有33V输入过压保护
-
集成36V、250mΩ高侧和36V、140mΩ低侧功率MOSFET开关
-
高达97%效率
-
内部软启动限制了导通时的浪涌电流
-
内部补偿以节省外部组件
-
输入欠压锁定
-
输入过压保护,防止设备在高压和高电流条件下工作
-
输出过压保护
-
输出短路保护,具有高侧电流限制和低侧电流限制,以保护设备免受严重短路的影响
-
过温保护
-
轻负载下的脉冲跳频模式,以提高轻负载的效率
-
使用低 ESR 陶瓷输出电容器依然稳定
-
固定150KHz开关频率
-
软启动时间可通过外部编程控制
-
最少的外部元件和密集的内部保护功能
-
SOP-8封装
2、应用原理图:
3、产品描述
PL8310是一款单片36V、1.5A降压型开关稳压器。PL8310集成了一个36V 250mΩ高侧和一个36V 140mΩ低侧MOSFET,可在4.5V至36V宽工作输入电压下提供1A连续负载电流,并具有33V输入过压保护。峰值电流模式控制提供快速瞬态响应和逐周期电流限制。
PL8310具有可配置的线路压降补偿和可配置的充电电流限制。CC/CV模式控制可在恒流充电和恒压充电阶段之间实现平滑过渡。内置软启动可防止上电时出现浪涌电流。
4、典型应用场景
-
USB车充
-
便携式充电设备
-
通用DC-DC转换器
5、封装信息
6、管脚定义和功能描述
管脚功能描述
| 序号 | 名称 | 描述 |
|---|---|---|
| 1 | BST | 引导引脚。在SW和BST之间连接一个0.1µF或更大电容,以为高侧栅极驱动器供电。 |
| 2 | SW | 电源开关引脚。将此引脚连接到电感的开关节点。 |
| 3 | GND | 参考地 |
| 4 | VIN | 电源输入。Vin为IC供电。为Vin提供4.5V至36V电源。使用一个大电容器和至少另一个0.1uF陶瓷电容器将Vin旁路到GND,以消除IC输入上的噪声。将电容器放置在靠近Vin和GND引脚的地方。 |
| 5 | FB | 反馈输入。FB感知输出电压。将FB连接到一个连接在输出和接地之间的电阻分压器。FB是一个敏感节点。将FB保持远离SW和BST引脚。当CS引脚浮空或连接到输出时,由于内部电阻分压器用于设置输出电压,因此将FB直接连接到输出。 |
| 6 | EN | 启用输入。EN是一个数字输入,用于开启或关闭稳压器。将EN驱动为高电平以打开稳压器;低电平则关闭它。EN引脚内部通过一个较大的电阻连接到VIN。EN阈值设置为 1.1V,无滞后。 |
| 7 | LED | LED输入。连接LED的负极端子以指示输出状态。 |
| 8 | CS |
电流检测输入。在此引脚与GND之间连接一个10mΩ到100mΩ的电阻,以设置电流限制。CS引脚还用于设置工作模式,如下所示: 工作模式 1:当 CS 引脚通过电流检测电阻器连接到GND时,CC回路将被启用。电流限制将由感应电阻器设置。图1中的R1也可用于编程线路压降补偿 工作模式 2:当CS引脚连接到GND时,输出电压由从输出节点到FB引脚的电阻分压器设置。此电阻分压器的1%电阻精度为首选。输出电压值设置为下面的公式1(R1是上部电阻器esistor, R2是下部电阻器) |
二、技术文档
| 类型 | 标题 | 上传时间 | 文档下载 |
| 产品规格书(英文) | PL8310_Datasheet_r1.2 | 2025/08/27 | PDF下载 |
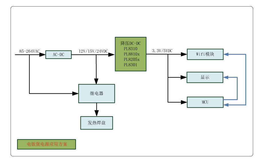
三、应用方案
| 序号 | 标题 |
| 1 |
电饭煲电源应用方案
|
| 2 |
直流变频空调电源应用方案
|

